电工、电子、电拖技能实训设备
立式通用电工、电子、电拖实训设备
电子技能及生产工艺实训设备
高性能电工、电子、电拖、电气实训设备
维修电工实训考核设备
供配电技术实训装置
农村通信系统线路实训装置
工厂电气控制供电实训装置
PLC可编程实训装置
PLC编程及自动化实验室设备
家用电器实训设备
PLC控制液压与气动实训装置
机电一体化实训设备
变频调速、工业自动化实训装置
数控机床电气维修实训考核设备
普通机床实训设备
机床电气技能培训及考核装置
钳工实验台、焊铆工实训设备
智能楼宇实训设备
工程制图实验室设备
财会模拟实验室设备
化工过程控制实训装置
风能、太阳能发电实训装置
煤矿安全技术培训装置
轨道交通实训系统设备
船舶、智能数码产品实训装置
机械工程技能实训设备
工程机械模拟教学仪
汽车模拟驾驶器
汽车发动机实训设备
汽车全车电器实验台
汽车空调系统实验台
汽车实物解剖模型
汽车底盘实训设备
汽车变速器实训台
汽车发动机拆装及翻转架设备
汽车示教板
汽车程控电教板
透明汽车教学模型
汽车整车综合实训系统
汽车驾校培训设备
新能源汽车教学实训装置
汽车实验箱
立式通用电工、电子、电拖实验室成套设备
电工、模电、数电、电气控制实验室设备
军用车辆实训教学设备
注塑机演示模型
工业机器人实训设备
农机教学设备
无人机装配综合实训装置
智能网联汽车实训设备
高级电工、电子、电机实验室设备
电工、电子、电气、电机实验室设备
数控技术实验室设备
家用电器电子实验室设备
单片机微机实验装置
传感器综合实验台
空调制冷制热实验室设备
多媒体数字语音设备
透明仿真教学电梯模型
理化生实验室设备
环境工程实验装置
流体力学实验室设备
热工类教学实验装置
化工原理实验装置
化工单元操作实训装置
制药工程实验装置
采暖通风和空调制冷实验装置
化学工程化学工艺实验装置
教学实验箱
机械示教陈列柜
机械多媒体仿真设计综合实验装置
机械创新教学模型
中学理科教学仪器
机械教学挂图
机械试验设备
心肺复苏模拟人
教学类软件

SGXNY-ZS01新型电力系统综合实训平台


一、系统概述               
该系统采用交流+直流双母线结构,集成能量控制系统(PCS)、电池管理系统(BMS)、分布式发电系统(DG)、交直流负荷、能量管理系统(EMS)与监控系统(SCADA)等,实现清洁低碳、安全高效的源-网-荷-储协同优化功能。应用数字化、信息化与智能化能量管理系统控制,通过源源互补、源网协调、网荷互动、网储互动和源荷互动等多种交互形式,可以更经济、高效和安全地利用分布式新能源与储能,实现电能削峰填谷、负荷不间断优质供电、系统智能化保护与运行、自由离并网无缝切换等,从而实现发、用电效益最大化。
 
1.1系统简介
设备由能量调度控制器、浪涌保护器、交流接触器、断路器、单相计量仪表、电流互感器、工业触摸屏(HMI)、测试端子等组成。主要完成微电网与电网能量交互的控制、计量与保护,同时通过能量调度控制器对储能、分布式电源、交直流负荷等进行能量管理与调度,实现微电网平滑稳定、经济高效运行。
1.2 系统拓扑图
 
二、系统参数
1)触摸屏:
² 内核:J1900 CPU(主频2400MHz*4核心);
² 内存:4GB;
² 触摸类型:四线电阻式触摸屏;
² 串行接口:RS232/RS485;
² 以太网口:10/100M自适应;
² 电磁兼容:工业三极;
² 监测内容:对微电网的实时运行和报警信息进行全面监控,并对微电网进行统计和分析,实现对微电网参数的监控。
2)工业交换机:
² 网络标准:IEEE 802.3、IEEE 802.3u、IEEE 802.3x;
² 端口:8个10/100Mbps RJ45 端口;
² 指示灯:每端口具有1个Link/Ack、Speed 指示灯/每设备具有1个Power指示灯;
² 性能:存储转发/支持3.2Gbps背板带宽/支持8K的MAC地址表深度。
3)浪涌保护器:
² 最大持续运行电压Uc:1000V;
² 标称放电电流In(8/20us):20KA;
² 最大放电电流Imax(8/20us):40KA;
² 保护水平Up(8/20us):<1.8KV响应时间:≤25ns;
4)交流接触器:
² 主触点数量:3对;
² 额定电流:25A;
² 线圈电压:AC220V;带辅助触点;
5)光伏专用单相电双向计量仪表:
² 电流、电压测量精度:0.2级;功率、
² 有功电能测量精度:0.5级;
² 无功电能:1级;
6)开关电源:
² 输入电压:AC220V;
² 输出电压:DC24V;
² 额定输出电流:2.5A;
7)系统材质与尺寸:
柜体采用钢质结构,钢板厚度:2mm;前门采用透明钢化玻璃设计;后门采用单开门设计,底部设置穿线孔位;两边侧板可拆卸;柜体尺寸≥:750×650×1800(mm);
2.1微电网储能与控制系统
储能与稳定控制系统由双向储能变流器、切换开关、储能蓄电池组、电池管理系统(BMS)、直流功率计量仪表、低压线路保护器、电流互感器、分流器、测试端子、通讯网关等组成。主要实现对微电网储能的充放电管理、直流母线与交流母线的双向变流、内置隔离微电网与市电电网的PCC节点开关。
 
1)微电网储能双向变流稳定控制器(PCS):
² 最大并网功率:5.0KW;
² 输入直流电压:DC48V;
² 最大充电功率:5500W(可设定);
² 充电电压:可设定;集成温度补偿功能;
² 保护功能:接反保护,欠压保护,过压保护,过充保护,过载保护,短路保护等;
² 额定输出电压:220V(180Vac-280Vac);
² 额定电网频率:45/65HZ,±5HZ;
² 最大交流电流:22A;
² 功率因素:0.8超前~0.8滞后;
² THDI:<1.5%;
² 交流连接类型:单相;
² 设备保护:直流极性反接保护,直流输入开关保护,交流输出过流保护,交流输出过压保护,接地故障监测,电网孤岛监测,残余电流检测;
² 通讯接口:隔离RS485;
 
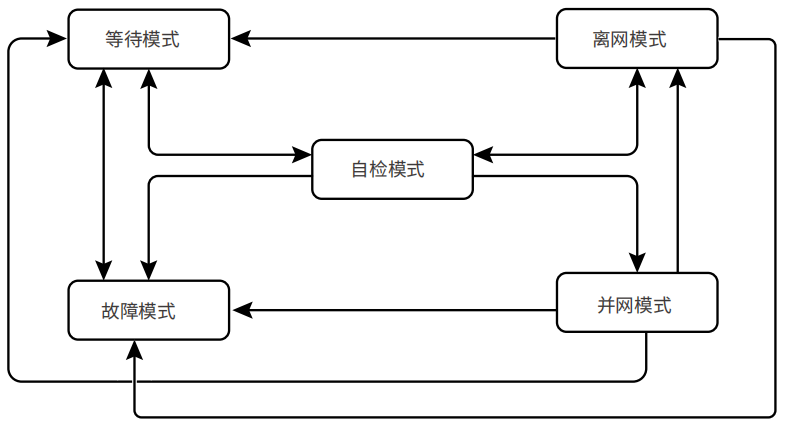
微电网储能变流控制器运行模式
 
2)储能蓄电池:(采用磷酸铁电池组)
² 电池容量:48V/2.4KWH;
² 电池连接方式:串联;
² 电池保护:末端接熔断器;
3) 电池管理系统(BMS)
² 电源电压:AC/DC220V;
² 输入功率:≤10W;
² 电池单体电压检测:24节;
² 电池电流采集:1路;
² 电池温度采集:1路;
² 单体电压测量范围:0.5V~16V;
² 单体电压测量精度:≤±0.3%;
² 通讯端口:RS485;可检测蓄电池组的电压、电流;单体电池电压、内阻;蓄电池工作温度,BMS系统可动态检测蓄电池间的工作情况,估测蓄电池的SOC,使蓄电池和设备间的连接更科学,大大延长蓄电池的工作寿命。
4)直流功率表:
² 电压测量范围:DC0-300V;
² 电压测量精度:0.2级;
² 电流测量范围:0-50A;
² 电流测量精度:0.2级;
5) 交流接触器:
² 主触点数量:3对;
² 额定电流:25A;
² 线圈电压:AC220V;带辅助触点;
6) 系统材质与尺寸:
柜体采用钢质结构,钢板厚度:2mm;前门采用透明钢化玻璃设计;后门采用单开门设计,底部设置穿线孔位;两边侧板可拆卸;柜体尺寸≥:750×650×1800(mm);
2.2 微电网分布式能源接入系统
发电机电源模拟单元由永磁发电机组、拖动异步电机、智能汇流箱装调与检测模块、光伏组件等组成。发电机采用永磁发电机,通过异步变频电机进行拖动,可模拟发电机在不同工况下的发电输出; 光伏发电单元由光伏组件和汇流箱检测模块组成,以便在排除故障过程中可随时切断能量输入,保证操作者人身安全;微电网分布式能源接入系统由光伏微网控制器、风力AC-DC控制器、直流功率计量仪表、分流器、变频调速器、测试端子等组成。主要完成对分布式能源的接入、分布式发电的计量与保护。
 
1)发电机:
² 额定功率:500W;
² 额定电压:24V;
² 发电机类型:三相交流永磁发电机;
² 调速方式:变频电机拖动;
² 工作温度:-40℃~80℃;
2)变频拖动电机:
² 额定电压:AC220V;
² 额定频率:50HZ;
² 额定功率:750W;
 
3) 变频器:采用微处理器控制,使用具有现代先进技术水平的绝线栅双极型晶体管作为功率输出器件,具有很高的运行可靠性和功能的多样性。脉冲宽度调制的开关频率可选,降低了电动机运行的噪声。核心部件为CPU单元。根据设定的参数,经过运绷出控制正旋波信号,经过SPWM调制。放大输出三相交流电压驱动三相交流电动机运转。
² 功率:0.75KW;
² 电压:输入单相180-265V;
² 输出三相220V;
² 输入频率:50HZ;
² 输出频率:0-150HZ
² 波动:±5%;
² 冷却方式:自冷通用磁通矢量控制;1Hz时150%转矩输出、采用长寿命元器件;内置Modbus-RTU协议;内置制动晶体管、扩充PID;三角波功能;带安全停止功能
4)太阳能光伏电池组件:
太阳能电池组是本实训台的核心组成部分亦是光伏发电系统不可或缺的核心部件,是将光能转换为电能并通过光伏控制系统储存在储能电池当中做为直流总线电源供给DC-AC并网同步电源。
太阳能电池组为多晶硅或单晶硅,是由高效晶体硅太阳能电池片、超白布纹钢化玻璃、EVA、透明TPT背板以及铝合金边框组成。
² 组件类型:单晶;
² 功    率:100W;(共6块)

² 开路电压:42V
² 组件效率:≥18%;
² 功率偏差:2.0%;
² 工作温度:-40℃~85℃;
² 边框材质:铝合金;
5)光伏支架:
钢构件采用金属保护层的防腐方式。钢结构支架、连接板及拉条均采用热浸镀锌涂层,热浸镀锌满足(金属覆盖层钢铁制件热浸锌层技术要求及试验方法)(GB/T13912-2002)的相关要求。电池板组件安装完成后尺寸为2000*1600*1400左右(长*宽*高),在室内的终端或在主控计算机上可以进行倾斜角调节、角度调节范围大约40度左右。
 
6)储能运行管理系统

直流侧:
² 最大直流功率 5KW
² 最大直流电压 580V
² 工作电压范围 125~550V
² 最低直流电压 125V
² 最大直流电流 11A
交流侧:
² 额定功率 5KW
² 最大交流侧功率 5.5kVA(长时间运行)
² 最大交流电流 20A
² 最大总谐波失真 <3%(额定功率时)
² 额定电网电压 220V
² 允许电网电压范围 180~265V
² 额定电网频率 50/60Hz
² 允许电网频率范围 47~52Hz/57~62Hz
² 额定功率下的功率因数 >0.99
² 隔离变压器 具备
² 直流电流分量 <0.5%额定输出电流
² 功率因数可调范围 0.9(超前)~0.9(滞后)
² 独立逆变电压范围 230V
² 独立逆变输出电压失真度 <3%(线性负载)
² 带不平衡负载能力 100%
² 独立逆变电压过渡变动范围 10%以内(电阻负载0%⇔100%)
² 独立逆变峰值系数(CF) 3:1
² 最大效率 97.6%
 
 
工作逻辑架构
 
² 电网供电时,储能逆变器并网工作在恒压模式,维持蓄电池SOC在一定水平,光伏逆变器并网发电;
² 微网供电时,储能逆变器工作在独立逆变模式建网,光伏逆变器并网工作,光伏发电大于负载时,光伏优先供负载供电,剩余电力给电池充电;光伏发电小于负载时,储能和光伏共同为负载供电。
² 可选择电网优先或微网优先,根据选择的模式进行供电逻辑切换
² 同时具备直流过压保护、极性反接保护、绝缘阻抗侦测、交流过压保护、孤岛保护、温度保护
7)智能汇流箱装调与检测模块:
采用可拆卸式模块化设计,≧IP54防护等级;内置熔断器、防反二极管、断路器、浪涌保护器、监控等模块;支持汇流箱装调实训,包括元器件安装、标识标志粘贴、整机调试等;
² 尺寸:500×400×180mm,
² 输入路数:2 路;
² 额定电流:DC 0-16A;
² 反应时间:1s;
² 测量精度:0.5级;
² 温度系数:400ppm;
8)直流功率表:
² 电压测量范围:DC0-300V;
² 电压测量精度:0.2级;
² 电流测量范围:0-50A;
² 电流测量精度:0.2级;
4、微电网交直流负荷管理系统
交直流负荷管理系统由交直流模拟负载、直流功率计量仪表、交流功率计量仪表、分流器、交流接触器、测试端子等组成。并预留1路或2路输出端口留作备用,可以通过软件模拟对不同等级负荷进行自动调度控制,模拟微电网负荷投切控制和带载运行参数分析。
 
1)模拟直流I级负荷:直流LED灯:额定DC48V/20W;
2)模拟直流II级负荷:直流电阻负载:500W/10Ω;
3)模拟交流I级负荷:交流白炽灯:AC220V/100W;
4)模拟交流II级负荷:交流电阻负载:800W/96Ω;
5)感性负载:
² 额定电压:220V;
² 工作频率:50HZ;
² 工频耐压:3000V
² 额定电感:380mH
6)容性负载:
² 额定容量:30μF±5%;
² 额定电压:450VAC 50/60HZ
7)直流功率表:
² 电压测量范围:DC0-300V;
² 电压测量精度:0.5级;
² 电流测量范围:0-50A;
² 电流测量精度:0.5级;
8)单相交流功率表:
² 电流、电压测量精度:0.2级;
² 功率、有功电能测量精度:0.2级;
² 频率测量误差:±0.05HZ;无功电能:1级;
² 供电电压:AC85-265V/DC100-300V;
² 功耗:≤10VA。
9)系统材质与尺寸
柜体采用钢质结构,钢板厚度:2mm;前门采用透明钢化玻璃设计;后门采用单开门设计,底部设置穿线孔位;两边侧板可拆卸;柜体尺寸≥:750×650×1800(mm);
5、主控台
1)操作台:可放置监控主机;板材:优质冷轧钢板;主体结构采用优质铝型材;尺寸:可定制;
2) 电力数据采集监控系统(SCADA):具有用户及权限管理功能;支持主机加多从机功能;具有历史数据储存、数据库查询;在线实时监测系统数据、状态数据;实时曲线与历史曲线动态显示;在线设置和修改系统参数;通过以太网连接能量管理系统,具备快速遥信、遥测、遥控、遥调功能;具备模拟微电网自动化电力调度控制管理功能。
2.1)电力监控数据终端
【地图】①根据省、市、县进行电站聚合。点击集合点展开至本聚合下属层级。点击某个电站可进入电站级大屏。②所有指标统计(电站规模模块除外)范围均变更为当前聚合范围内的电站。点击有效,手动缩放地图无效。③后台可设置大屏默认的显示层级和地图范围。
默认为全国地图。
【环境贡献】通过累计总发电量折算统计电站环境贡献,通过系统设置录入。
【发电统计】曲线+柱状图显示近 12 月每月发电量及收益。
【最新接入】轮播显示最新接入的 5 个电站,每个电站以最新上传的图片作为展示图。
【电站状态】环图显示统计并展示电站状态数量及占比。
【实时功率】曲线模块显示电站功率总和的实时趋势。
【等效小时】散点图显示电站等效小时与电站容量的分布趋势。
【操作台】大屏左下方,点击后浏览器新窗口显示后台界面。
【搜索】①搜索电站:电站关键字、电站名称首字母。②输入时,搜索框下可显示 5个模糊提示结果。③在模糊提示中单击某个电站,则该电站图标放大突出。点击图标后进入单电站大屏。④如果在轮播界面搜索,则退出轮播。
 

 
2.2) 单电站大屏功能模块
【电站详情】显示电站名称、类型、容量、地址、接入时间。
【发电统计】距离当年月份最近 12 个月电站发电量及收益。
【环境贡献】单电站累计发电量折算。
【天气预报】显示今天、明天、后天天气情况。
【当日功率】显示距离现在最近 12 小时功率曲线,当日发电量。
【逆变器】逆变器信息:型号、状态。
【电站图片及简介】①显示 3 张电站图片,可点击进行切换。②可通过系统设置选择是否显示电站简介。③关闭窗口,回到大屏首页模式。
2.3)单电站状态
【电站详情】电站及业主基本信息。
【天气预报】当日起 5 天天气信息。
【电站状态】电站发电状态及实时功率。
【关键指标】今天发电及收益,累计发电及收益。
【发电量及收益,功率曲线】日、月、年及寿命期维度的发电量及收益柱状图曲线,日维度的功率曲线。
【逆变器监视及控制】轮播展示逆变器静态信息及实时数据,组织账户具备远程控制权限。
 
 
 
 
 
2.4) 历史报表管理
【电站搜索】通过电站、SN、地区、组织搜索需查看历史数据的电站。
【时间选择】可选择某时间段及颗粒度(历史数据时间间隔)。
【输出格式】选择历史数据生成形式,表格或图表。
【设备选择】在电站列表中展开及选择添加需查看数据的设备。
【设备列表】已添加设备显示列表,可选择设备逐一删除或点击清空列表按钮清除所有。
【指标选择】若选择曲线形式,仅能选择两种指标。若选择列表形式,则不限指标数量。
【生成数据】完成时间段选择和设备添加,根据选择呈现形式列表或曲线,进行数据加载。
【导出】在生成数据时显示,点击导出按钮后,将在浏览器下方显示 excel 文档名称,可点击打开或另存为 excel 文档。
【保存模板】在生成数据时显示,点击可输入模板名称和描述。保存成功,可在我的模板列表中,选择并点击列表栏目可直接生成数据。
时间选择:
注:1)时间选择 31 天内,可跨月。
2.5) 常用报表
【月报表】通过查询类别,即单电站/单地区/单组织/多电站/多地区/多组织其中一种类别搜索电站范围,选择需统计的月份,然后点击生成报表按钮生成报表。
【年报表】通过查询类别,即单电站/单地区/单组织/多电站/多地区/多组织其中一种类别搜索电站范围,选择需统计的年份,然后点击生成报表按钮生成报表。
【自定义表】通过查询类别,即单电站/单地区/单组织/多电站/多地区/多组织其中一种类别搜索电站范围,选择需统计的开始时间及结束时间,然后点击生成报表按钮生成报表。
【导出】在生成数据时可点击,点击导出按钮后,将在浏览器下方显示 excel 文档名称,可点击打开或另存为 excel 文档。
 
 
3)系统可完成实训内容
² 模拟风力发电机的启动、停止、运行过程;
² 模拟风力发电机的不同风速下发电与运行状态;
² 模拟风力发电机与分布式电源的互动运行、自启动/停机运行;
² 模拟真力发电机的控制系统,支持远方/就地设置定值、参数等操作;
² 测量系统的各项电气参数,实时记录各项电气参数;
² 微电网直驱风机模拟器定转速(转矩)电动机控制;
² (BMS)管理系统在储能系统中的应用
² 光伏储能发电系统原理结构分析
² 光储系统汇流、防雷原理学习与实践
² 并网启动、停止,可模拟独立后备供电运行功能;
² 光储微网系统在多能互补、自发自用等联网型微电网中的应用
² 提供开放式MODBUS规约,便于接入监控系统或者外部的控制系统;
故障设置类型
1、风力发电机组运行过种中的开路、短路故障
2、风力发电机变流器工作不良故障
3、光伏发电运行过程中能量不足故障
4、光伏发电运行中开路故障
5、系统运行过程中通讯故障
6、系统运行中直流、交流负载故障
7、燃料电池发电系统其它故障(供气回路、DC-DC变流等)
6、配套教学资源
6.1、在线教育课程开放平台(配1个登录帐号):
1)本系统是互通教学多元化管理平台,将用户传统的各个平台系统实施整合,集中互通管理,解决多平台、多账号难以管理、数据库分散无法集中统计等问题。系统包含了:在线教务管理系统、在线课程资源管理平台、在线习题库平台、在线考试考核平台、线上视频课程管理平台及线上虚拟仿真教学管理平台,真正意义的一站互通数据集中统计!
2)课程资源:多个微课视频实拍采集教学视频素材,后期影视包装,片头10秒左右,片尾5秒左右,视频尺寸不低于1920*1080,视频格式MP4、FLV等;多个虚拟仿真内容采用unity引擎开发,在pc端win系统上运行(win7、win8、win10,注不包含win xp)软件。
3)为了教学的统一性要求在线教育平台与实训装置是同一个生产商!
4)微课内容不少于10课时.
1、通过该软件可以系统性学习太阳能光伏硅材料、电池片、光伏组件、光伏组件附属材料、光伏应用产品等全部系列光伏知识内容。
2、配备文字与动画展示并介绍从原材料至成品包括中间环节加工工艺等与使用方法。
3、多媒体系统自带语音讲解,图、文、声并茂展示讲解、与系统所述文字同步播放,帮助教师对光伏发电课程教案的快速编写,提高学生对新能源专业知识快速掌握和快速学习。
4、软件功能
1)展示各种太阳能光伏电池使用的硅材料实物;
2)配备文字与动画展示各种材料的生产工艺与使用方法
3)功能列表(约11课时)
6.2、新能源系统教学软件 
1、通过该软件可以系统性学习太阳能光伏硅材料、电池片、光伏组件、光伏组件附属材料、光伏应用产品等全部系列光伏知识内容。
2、配备文字与动画展示并介绍从原材料至成品包括中间环节加工工艺等与使用方法。
3、多媒体系统自带语音讲解,图、文、声并茂展示讲解、与系统所述文字同步播放,帮助教师对光伏发电课程教案的快速编写,提高学生对新能源专业知识快速掌握和快速学习。
4、多媒体软件组成
(1)太阳能光伏硅材料讲解与展示系统
1、可以展示各种太阳能光伏电池使用的硅材料实物;
2、配备文字与动画展示各种材料的生产工艺与使用方法
3、目录教学(约11课时)
(2)太阳能光伏电池片讲解与展示系统
主要功能
1、可以展示各种太阳能光伏电池片;
2、配备文字与动画展示各种电池片的生产工艺与使用方法
3、目录教学(约7课时)
(3)太阳能光伏组件讲解与展示系统
1、可以展示各种太阳能光伏光伏组件;
2、配备文字与动画展示各种光伏组件的生产工艺与使用方法
3、目录教学(约6课时)
(4)太阳能光伏组件附属材料讲解与展示系统
主要功能
1、可以展示各种太阳能光伏光伏组件附属材料;
2、配备文字与动画展示各种光伏组件附属材料的生产工艺与使用方法
3、目录教学(约7课时)
展示与讲解内容目录(图、文、声并茂):
² 太阳能光伏应用产品讲解与展示系统(约5课时)内容包含:太阳能发电系统、家用太阳能发电机直流系统多媒体电视机、太阳能便携电源、太阳能杀虫灯、太阳能警示灯、太阳能野营灯、太阳能光伏发电基本原理、太阳能光伏发电系统组成部分介绍、太阳能光伏发电系统设计方法、太阳能光伏电站施工建设方法、项目前期考察、项目建设前期资料及批复文件、项目施工图设计、项目实施建设。太阳能光伏并网电站介绍、光伏并网电站简要描述、光伏并网电站设备组成、光伏并网电站设备功能、家用型太阳能电站建设方案包含:项目概述、方案设计、用户负载信息、系统方案设计、效益计算。
6.3仿真规划软件要求
    基于Unity3D软件,使用C#语言进行开发,采用My Sql作为后台数据库,通过FTP协议与数据库进行通信。软件使用者通过使用光伏、风力、地热、生物质4种能源设计多能互补方案,完成区域能源的供能结构改造方案设计,并结合区域的气候数据,模拟区域内实时能耗与供能数据,从而优化出合理的能源结构。
(1)用户管理功能:
注册:支持学生或教师按照学校名称和手机号码注册用户
登录:支持学生或教师根据手机号码或用户名登录系统。
找回密码:支持学生或教师根据手机号码找回密码
权限管理:支持主用户添加或删除子用户
用户信息管理:支持用户信息查看,包括用户名、学校、真实姓名、学号、上级用户等
异地登录:同一个账号24小时内只能在同一台电脑上登录,无法在其他电脑上登录。
(2)气象数据库
支持查看全国超过32个城市的模拟地图气候数据。支持查看2013-2016年的精确到天的模拟地图气候数据,可自由设置日期进行查看。每个城市的气候数据均可查看:平均气温、最高最低气温、湿度、降水量、辐照量、气压、风速、土地湿度摄氏度等。
(3)3D地图功能
支持教师通过3D地图上的模拟能耗布置相应学习任务,同时可以修改多种参数以最大化的适应不同实际情况,最后可以根据学生完成情况进行相应的评分。
根据项目及学习任务需要规划设计的区域面积大小,选择对应面积以及地形相似度高的区域,并定期更新可用的区域3d地图、加载在3D地图上的是真实的地形地貌,包含设计成虚拟的地形地貌、3D地图模型、山川、河流与树木;
支持修改光伏发电的相关评分参数:整机效率、最佳倾角、除组件和逆变器以外的其他成本参数等。
支持修改风力发电的相关评分参数:整机效率、风力波动(自定义风速的每小时波动数据以体现出风力发电机组随着每小时风速数据的变化,发电量在1天24小时内随机波动的特点;)
支持修改地热能的相关评分参数:换热能力、热协调参数、成本单价
命名:教师可以自行命名模型的名字
删除:教师可以对模型进行删除操作
(4)学生端功能
支持学生通过设置3D地图上的各种能源搭配的方案来解答教师给出的学习任务,并给出相应的数据报表
学生在3d地图上,根据模拟的每小时用能数据,合理布局“光伏发电”“风力发电”“生物质发电”“浅层地热设施”设置各种产能模块的产能参数,满足区域用能需求,以完成需求侧区域能源规划方案的设计;
使用光伏、风力、生物质、地热4种新能源并结合外部电力输入以进行能源供应模拟并能自动计算产能。
根据设施地区经纬度与气候参数,通过选择不同型号规格的逆变器与光伏组件,来完成光伏组件方阵的设计,主要包含参数有:方阵行数、方阵列数、组件安装方式设计、倾角设计、逆变器数量、组件间距设计、组串串并联的数量等完成区域光伏电站设置。
根据每小时的用电情况,实现户式/小型分布式光伏电站的模拟设计,并根据所选光伏组件与逆变器估算该电站的建设成本以及模拟该分布式电站与负载的合并运行情况可设置不同容量大小的风机,模拟风力发电功率
根据模拟时段内的气温数据,判断当日是否存在制冷制热需求,并根据当日的冷热程度模拟制冷制热能耗情况。
根据逆变器、光伏组件的价格,风机机组价格,地热电站价格,生物质电站价格对所设计的多能互补方案的建设总成本自动统计在初始化并部署完成后,展示整个区域能源状态,并根据预设值进行计算和输出,根据输出结果形成各类报表。包括总数据和日数据;
能源数据报表中,通过模拟时间过程,以及设计好的方案,可以显示各种能源的产能情况,包括:总产能、光伏发电量、风力发电量、浅层地热能量、生物质能发电量以及外部电力输入等。
根据用能模块预设的用能参数,模拟计算出用能情况实时曲线与各类产能设施的产能占比,并同步图表显示,包括总能耗、一般能耗、制冷制热能耗等,有助于学生进行相应能源的设计配比。
命名:学生可自行对设计方案进行命名或重命名
删除:教师或学生可删除方案
三、系统配置(配置单)

编号 产品名称 型号规格 数量 单位    
1 能量管理系统 JDZNX-ZS01 1  
2 储能与控制系统 JDZNX-ZS01 1  
3 分布式能源接入系统 JDZNX-ZS01 1  
4 交直流负荷管理系统 JDZNX-ZS01 1  
5 储能运行管理主机 GW5000ES 1  
6 储能电池系统 LXU5.4-L 1  
7 风力发电机 500W(输出0-72V) 1  
8 拖动电机 220V 1000W 50Hz 1  
9 发电系统小车 定制 1 定制
10 光伏发电单元 开路40.5V,功率100W 6  
11 光伏支架系统 定制/配套 1  
12 测量仪表 电压、电流、功率 1  
13 微网控制一体主机 J1900 CPU内核 1  
14 浪涌保护器 1000V  20KA 1  
15 故障设置模块   1  
16 室内大屏 100寸 1  
17 使用手册 SGXNY-ZS01新型电力系统综合实训平台 1  

返回顶部 ↑

网站首页 | 关于我们 | 产品展示 | 新闻中心 | 售后服务 | 技术文章 | 产品导航 | 联系我们
相关产品: 支付宝, 百度, 点击这里给我发消息 点击这里给我发消息
友情链接: 财会模拟实验室设备 ,
邮箱:285729858@qq.com 沪ICP备16028912号-1